让你也能轻松制作洗车机
大家好!每天学一点,学习更轻松。关注我,感谢大家为我点赞。
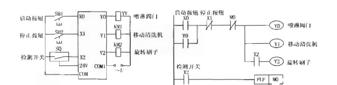
今天我们用到一个新指令。PLF指令只能用于输出继电器和辅助继电器(不包括特殊辅助继电器),M0仅在X2的常开触点由接通变为断开(即X0的下降沿)时的一个扫描周期内为ON。
案例一台汽车自动清洗机,用于对汽车进行清洗,对该机的动作要求如下:将汽车开到清洗机上,工作人员按下启动按钮,清洗机带动汽车开始移动,同时打!开喷淋阀门对汽车进行冲洗。
当检测开关检测到汽车达到刷洗距离时,旋转刷子开始旋转,对汽车进行刷洗。转,对汽车进行刷洗。按停止按钮,全部动作停止。
我们使用程序实现喷淋、移动车辆、转动刷子清洗。在这个程序中,用到三个接触器、一个检测开关。
从上面介绍的我们已经知道,PLF是程序中关闭喷淋、移动皮带、停止刷子的按钮开关。


