常见的VOCs废气处理方法工艺,东莞VOCs治理工程公司
VOCs废气处理又称VOC废气净化,VOCs废气处理指的是针对工业场所、工厂车间产生的废气在对外排放前进行预处理,以达到国家限值的排放标准。VOCs废气处理包括了挥发性废气处理、有机废气处理、酸碱废气处理、异味废气处理等方面。东莞废气治理公司,分享常见的VOCs废气处理方法工艺
目前国内常见的大气污染物包括:苯系物、丙酮、二甲基苯胺、甲醛、正己烷、乙酸乙酯、乙醇、二氧化硫、氮氧化物等。VOCs废气处理设备普遍应用于印刷厂、化工厂、制药厂、橡胶厂、注塑吹塑、石化行业以及喷漆行业、涂布机行业等行业应用场所。
立嘉环保废气治理公司多年VOCs治理行业实践经验,对于VOCs废气治理方法工艺分享一下五种治理技术。同时对于行业和成分以及风量、浓度、湿度、以及排放标准的不同,采用的治理方式也不同,同一种行业也不一定采用同一种工艺。现如今大部分VOCs废气治理都是采用组合式工艺,方能提高净化效率和减低运行成本,增进使用寿命。
常见的VOCs废气处理的方法工艺主要有以下几种。
1.蓄热式燃烧法
蓄热式燃烧法是通过燃烧天然气对有机废气进行加热,在高温下将有机废气氧化分解为二氧化碳和水,实现净化处理。RTO设备内装有陶瓷蓄热体,能够将燃烧废气时产生的热量充分利用起来,且系统维护工作少,与直接燃烧法相比,大大降低了运行费用。

由于节能效果明显 ,RTO 技术在有机废气治理中得到了广泛应用 。RTO设备适用于处理低浓度、大风量的工业有机废气,对挥发性有机物的去除效率较高,两室RTO装置VOCs的去除率在95%—98%,三室RTO装置VOCs去除率可达98%以上,是目前我国有机废气治理的主要技术之一 。
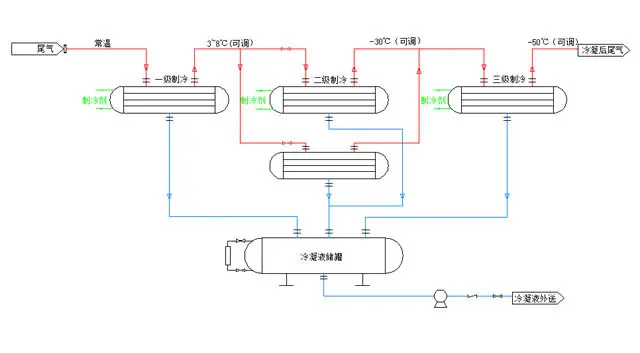
2.冷凝回收法

冷凝法就是将工业生产的废气直接引入到冷凝器中,经过吸附、吸收、解析、分离等环节的作用和反应,回收有价值的有机物,回收废气的余热,净化废气,使废气达到排放标准。当有机废气浓度高、温度低、风量小时,可采用冷凝法进行净化处理,一般应用于制药、石化企业。通常还会在冷凝回收装置后面再加装一级或多级的其他有机废气净化装置,以做到达标排放。
3.催化燃烧法
催化燃烧就是借助催化剂的作用降低燃烧温度,使有机废气在较低的起燃温度下进行无焰燃烧,氧化分解成二氧化碳和水,从而达到净化废气的目的。催化燃烧几乎可以处理所有烃类和恶臭气体等成分复杂的有机废气,适用范围广,对于化工行业、汽车涂装、橡胶塑料、印刷、建材等行业排放有机废气均有较好处理效果。

有机废气采用催化燃烧处理具有净化效率高、安全性高、耗能低、操作方便且无二次污染等优点。催化燃烧设备VOCs去除效率可高达97%以上,更适合大风量、低浓度有机废气处理。
4.吸收法

工业生产中多采用物理吸收法,就是将废气引入吸收液中进行吸收净化,吸收液饱和后进行加热、解析、冷凝等处理,回收余热。在浓度低、温度低、风量大的情况下可采用吸收法,但需要配备加热解析回收装置,投资额大。涉及油漆涂装作业企业常用的油帘、水帘吸收漆雾的方法,即常见的有机废气吸收法。
5.吸附法

该方法原理是利用活性炭内部孔隙结构发达,有巨大比表面积的原理来吸附烟气颗粒及分子。当活性炭的孔隙结构与气体接触时,就能吸引气体分子,使其浓聚并保持在活性炭表面,污染物质及气味从而被吸附。活性炭吸附法通常净化效率可达60%~70%,但随活性炭逐渐饱和而迅速下降,需要定期更换,还会产生二次固废,运行维护成本很高。
以上几种是目前工业中VOCs废气处理设备常用而且有效的废气处理技术。常见的使用均为组合式治理工艺;如:干式过滤器+活性炭吸附脱附+催化燃烧设备的组合式工艺。

