安科瑞BA电流变送器 导轨安装 自动化领域
安科瑞 时丽花
1 产品概述 BA 系列产品应用电磁感应原理,对电网中的交流电流进行实时测量,采用恒流和线性补偿技术,将其隔离 变换为标准的直流信号输出。DC12V 或 24V 安全电压或 AC/DC85-265V 电压供电,可广泛用于工业自动化领域。 BA50L 为变流剩余电流互感器主要检测用电系统的漏电流,能随时掌握电气线路和设备的情况,防止因漏电而发 生的火灾等事故。
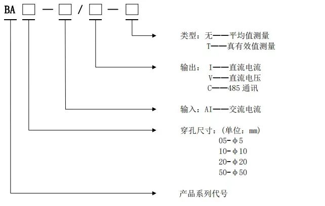
2 型号说明

3 通用技术条件

4 产品规格
4.1 DC12V 或 24V 供电款
4.1.1 BA05-AI 交流电流传感器
BA05-AI/I(V) 单相交流电流传感器(平均值法测量)
BA05-AI/I(V)-T 单相交流电流传感器(真有效值法测量)

4.1.2 BA10-AI 交流电流传感器
BA10-AI/I(V) 单相交流电流传感器(平均值法测量)
BA10-AI/I(V)-T 单相交流电流传感器(真有效值法测量)

4.1.3 BA20-AI 交流电流传感器
BA20-AI/I(V) 交流电流传感器(平均值法测量)
BA20-AI/I(V)-T 交流电流传感器(真有效值法测量)

4.1.4 BA50-AI 交流电流传感器
BA50-AI/I(V) 单相交流电流传感器(平均值法测量)
BA50-AI/I(V)-T 单相交流电流传感器(真有效值法测量)

4.1.5 BA50L 交流剩余电流传感器
BA50L-AI/I(V)-T 交流剩余电流传感器(真有效值测量)

4.2 AC/DC85-265V 供电款
4.2.1 BA20-AI 交流电流传感器
BA20-AI/I(V) 交流电流传感器(平均值法测量)
BA20-AI/I(V)-T 交流电流传感器(真有效值法测量)

4.2.2 BA50-AI 交流电流传感器
BA50-AI/I(V) 交流电流传感器(平均值法测量)
BA50-AI/I(V)-T 交流电流传感器(真有效值法测量)

4.2.3 BA50L 交流剩余电流传感器
BA50L-AI/I(V)-T 交流剩余电流传感器(真有效值测量)

5 外形及安装
5.1 DC12V 或 24V 供电款外形及穿孔尺寸



